Компанія "APM Controls" є ексклюзивним представником компанії "Baker Hughes" на території України.
Бустерне реле
Бустерні реле BR 200 і BR 400 розроблено спеціально для встановлення на регулювальних клапанах, їх використовують для підвищення їхньої швидкодії шляхом збільшення витрати керуючого повітря.
Основні характеристики:
Модель
BR200
BR400
Cv макс.
1,2
2,6
Макс. тиск живлення, МПа
1.03
1.03
Макс. керуючий тиск, МПа
1.03
1.03
Робоча температура, °C
Від -30 до +83 Опція: Від -55 до +100
Від -30 до +83 Опція: Від -55 до +100
Співвідношення вхід/вихід
1:1
1:1
Конструкційні особливості:
Витратні характеристики, оптимальні для регулювальних клапанів. Поєднання швидкодії та стабільної роботи досягається завдяки тому, що більша витрата повітря забезпечується в тому разі, коли збільшується різниця між керуючим і вихідним тисками (тобто потрібен більший хід) і навпаки.
Перегородка вторинного тиску для сприйняття стабільного вторинного тиску.
Вбудований байпасний клапан для регулювання чутливості системи.
Фільтри з боку тиску живлення і з боку керуючого тиску.
Кріплення з нержавіючої сталі.
Приєднання:
Модель
BR200
BR400
Управління
1/4» NPT або Rc 1/4
1/4» NPT або Rc 1/4
Вихід
1/4» NPT або Rc 1/4
1/2» NPT або Rc 1/2
Живлення
1/4» NPT або Rc 1/4
1/2» NPT або Rc 1/2
Витратні характеристики:
Принцип дії:
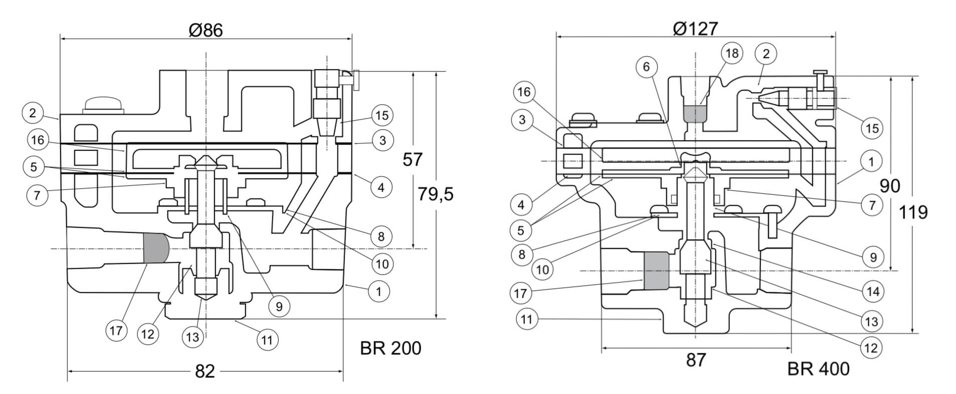
Керуючий тиск 1 з позиціонера подається у вхідну мембранну камеру 2 бустерного реле і діє на верхню мембрану 3. Вихідний тиск бустерного реле через отвір у перегородці потрапляє у вихідну мембранну камеру 5 і діє на нижню мембрану 6. Крім того, вузли живлення повітря і скидання конструктивно виконані так, що сили, які діють на верхню і нижню мембрани, врівноважуються. Таким чином, коли керуючий тиск 1 стає меншим, ніж вихідний тиск 7, вузол нижньої мембрани 8 піднімається і сідло скидання 9 відкривається, знижуючи вихідний тиск. І навпаки, коли керувальний тиск 1 стає більшим, ніж вихідний тиск 7, вузол нижньої мембрани 8 рухається донизу, закриваючи при цьому сідло скидання 9 та натискаючи на плунжер 10, унаслідок чого відкривається сідло живлення 11 і подає тиск живлення у бік виходу. Для підвищення стабільності системи вхідна і вихідна камери з’єднані через регулювальний байпасний клапан 13.
To provide the best experiences, we use technologies like cookies to store and/or access device information. Consenting to these technologies will allow us to process data such as browsing behavior or unique IDs on this site. Not consenting or withdrawing consent, may adversely affect certain features and functions.
Functional
Always active
The technical storage or access is strictly necessary for the legitimate purpose of enabling the use of a specific service explicitly requested by the subscriber or user, or for the sole purpose of carrying out the transmission of a communication over an electronic communications network.
Preferences
The technical storage or access is necessary for the legitimate purpose of storing preferences that are not requested by the subscriber or user.
Statistics
The technical storage or access that is used exclusively for statistical purposes.The technical storage or access that is used exclusively for anonymous statistical purposes. Without a subpoena, voluntary compliance on the part of your Internet Service Provider, or additional records from a third party, information stored or retrieved for this purpose alone cannot usually be used to identify you.
Marketing
The technical storage or access is required to create user profiles to send advertising, or to track the user on a website or across several websites for similar marketing purposes.